|
In July 2007, the VTR Convention was held in
Valley Forge PA, so I drove the car down to join the festivities. My only
complaint with the car had to do with the cooling during some very hot weather.
Back in the Spring I had removed my mechanical fan and installed
Rick Patton's Fan Eliminator Kit.
After installing his kit, you have to mount your electric fan on the engine side
of the radiator as a "puller". My problem was that the TR6 radiator is over 16"
wide and I had a 12" fan. Your fan should really match your radiator and cover
as much surface area as possible. The fan kept the car from overheating with no
problem, but it sure ran a lot when in "stop & go" or very slow traffic. Once I
got over 35 MPH, the fan never came on at all. Then we got to the field
show itself and I got an eyeful of all the guys running aluminum radiators and
16" fans. Hmmmmmmm..... eye candy that also serves a purpose.... better cooling.
The Big 3manufacturers, that I could find, of aluminum radiators for a Triumph are: Griffin,
Davis and Wizard Cooling. I got pricey prices from each of them for: radiator,
16" Fan, custom fan mounts and fan wire harness with temperature sensor. Then
someone mentioned that Art Lipp also sells aluminum radiators......made by Wizard Cooling. A
quick email to Art and I got quoted a great price and personal
service............. little did I know how important that personal service would
become later on. Art kept me informed every step of the way and sent the
tracking number once the radiator shipped two weeks later. The fan and radiator
arrived two days apart as the fan was shipped directly from Spal. Here's
what it all looked like:
|
Spal Fan, Wire
Harness, Temperature Sensor and Radiator |
.jpg) |
|
The relay and
fusible Link are actually waterproof & that
is very heavy gauge wire. |
|
.jpg) |
|
Custom Brackets
make for an easy and secure mounting of the
fan. |
|
.jpg) |
|
Fan's mounted and
ready to go |
|
.jpg) |
So far so
good. The fan drops right on to the bracket bolts and
nyloc nuts keep everything nice and secure. So how about
the radiator........is it is nice as the fan?
|
A perfect drop in
fit along with a petcock bung and a
temperature sensor bung |
.jpg) |
|
A side view |
.jpg) |
|
And the top view |
.jpg) |
|
And, of course,
the Logo |
.jpg) |
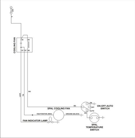
OK..... on to
the installation. I had previously sent the Spal wiring
instructions to see if Dan Masters had any advice on
tying the Spal Harness in to his master wire harness
that I have on my car. I was concerned as I'm using a
3-way fan switch (auto, off, on) that I wanted to retain
with the new set-up. Dan's email was short, concise and
included a schematic.
Basically, he
told me to toss the Spal harness as Dan's harness
already has all the same components. All I had to do was
connect one wire to the fan's red wire and one wire to
the temp sensor............... and the best part was
that those wires were already run to the front of the
car for my old Hayden fan. That was easy.
So it was
finally time to put the radiator in the car. But
first...........it's time for a "weigh-in": the original
radiator comes in at 18 lbs 3 oz while the new aluminum
one is 13 lbs 10 oz. OK, another 5 pounds removed from
the car!
I bought a
petcock from NAPA, installed it in the provided bung and
dropped everything in the car. Perfect fit! I hooked up
the top and bottom hoses and poured about 1/2 gallon of
anti-freeze in to check for leaks while I finished the
rest of the installation. After about 20 minutes I
noticed a few drops coming out of the petcock, so I
flushed it a little and tightened it again. Back to work
on the rest of the installation. Two minor problems
cropped up: the top side studs are a smaller size and
the right one interferes with the carbon canister.
|
Time for the
Dremel with a cut-off wheel to shorten this
stud |
.jpg) |
So it took me
about another 30 minutes to get everything on, including
the fan shroud. Time to check that pesky petcock......
freakin thing is still leaking but...........what's that
other drip! There on the edge of a seam, in the middle
of a weld is a teeny tiny drop of anti-freeze. I wipe it
up and feel around the lower hose but that's dry as a
bone. As I lay there I can see the drop begin to form
again, wipe it, wait a while and there it is...........
a leak! So here's where the terrific customer service
from Wizard and the great personal service from Art
comes in to play. Art actually lives about 10 minutes
from the Wizard Cooling factory, so he talked/walked my
problem through. Bottom line.....they gave me their UPS
number and I sent it back on Friday of Labor Day
Weekend. They got it at 1:45 on Wednesday, fixed the
leak, locked down my temp sensor, tested everything (bad
petcock!) and shipped it back 2nd day (got it Friday) so
I'd have time to install before the Connecticut Triumph
Register Show. Now THAT'S CUSTOMER SERVICE! So here's
what it all looks like once installed..... oh yea.... I
also got a different petcock that doesn't leak.
|
View from the driver side |
.jpg) |
|
And the other side |
.jpg) |
|
The Temp Sensor all hooked up! |
.jpg) |
Bottom
line...........this is the same radiator that TRF is
selling without the fan or fan brackets. Drop Art an
email and you
won't be disappointed. Great price and personal service.
You can't asked for more than that.
|